50 Gallons Per Minute (gpm) Makeup Flash Economizer
50 Gallons Per Minute (gpm) Makeup Flash Economizer
SKU:FLA-7d7281
N/A
Regular price
$49.99
Regular price
Sale price
$49.99
Unit price
per
Delivery via Maden
Expect your order to arrive on time.
Secure Payments
All orders are processed through a secure, PCI-compliant checkout.



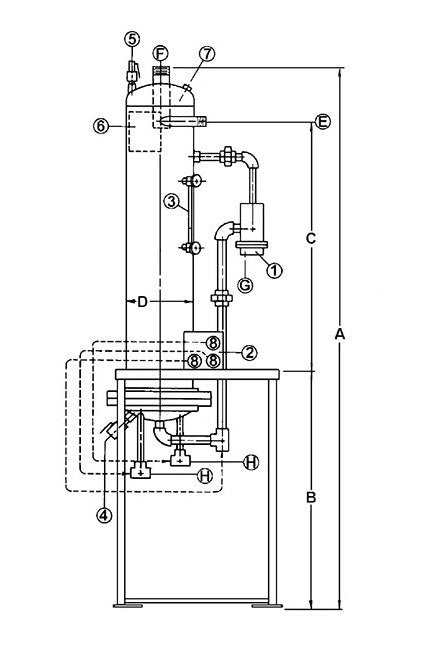
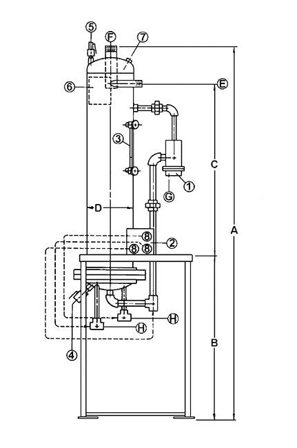
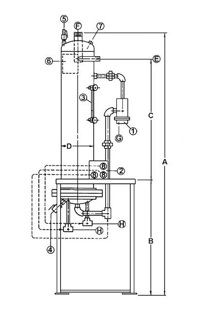
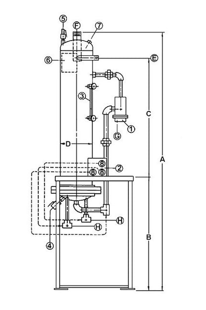
Continuous Blowdown Heat Recovery System for Boiler Surface Blowdown.Most boiler manufacturers and water treatment companies recommend boiler water TDS be maintained at certain levels. The purpose of continuous blowdown is to continuously take boiler water from 4"-6" under the surface where the TDS is at its highest concentration so that it can be replaced with fresh water. While continuous blowdown is the best way in controlling these solids in the boiler the heat lost to drain over time can be tremendous. Penn Continuous Blowdown Heat Recovery Systems can recover 90% or more of this heat normally lost. Two stages provide the heat recovery.
Product Specifications
Additional Information
The first is the flash area where the high pressure condensate flashes to a low pressure steam use such as a feedwater heater or deaerator. In the second area is a heat exchanger that transfers the remaining heat to the Makeup water.
Dimensions Cold Water Inlet And Outlet H
1 1/2 in
Dimensions Condensate Drain G
2 in
Dimensions Continuous Blowdown Inlet E
1 1/2 in
Dimensions Dimension A
106 in
Dimensions Dimension B
51 in
Dimensions Dimension C
43 in
Dimensions Dimension D
16 in
Dimensions Steam Vent F
4 in
Features
Complete System frame mounted with the necessary controls in a vertical design to save valuable boiler room space.ASME Code rated flash chamber with a tangential inlet and a centrally located vent providing 97% quality steam.Ease of Maintenance because of the flanged vertical drop down coil section and external controls.Multiple Boilers can use a single system even if at different pressures. Unit operates at lower venting pressure.
Specifications Blowdown
10 gpm
Specifications Makeup
50 gpm