Flash Separators
Flash Separators
SKU:FLA-2290a7
N/A
Regular price
$49.99
Regular price
Sale price
$49.99
Unit price
per
Delivery via Maden
Expect your order to arrive on time.
Secure Payments
All orders are processed through a secure, PCI-compliant checkout.


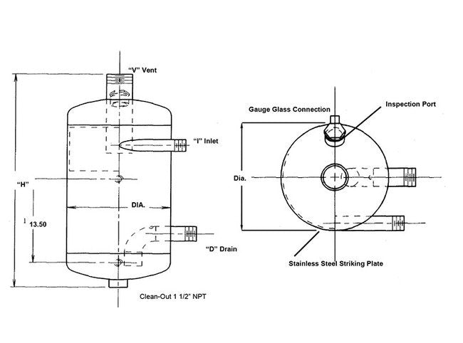
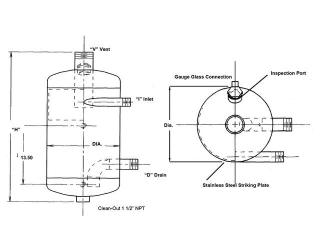
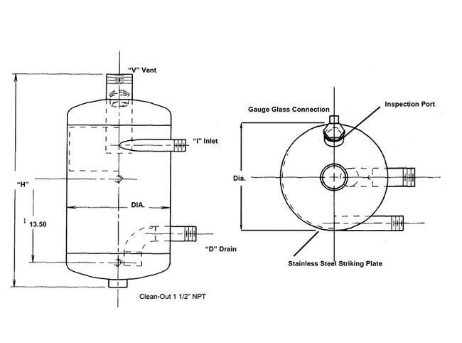
Flash Tanks for Handling Condensate and Flash Steam Recovery:Penn Flash Separators use a tangential inlet and cyclonic action to instantly separate steam and condensate. Our Flash Separators are smaller in size and more efficient then traditional flash tanks. Because of the unique smaller size they are less expensive then traditional flash tanks. The clean steam can be returned to a lower pressure use saving valuable BTU's and make-up water return on investment can be in a matter of weeks. Easy to use flash steam and selector charts assure proper sizing of a Flash Separator for your condensate requirements.
Product Specifications
Additional Information
Special tank designs are also available. Penn Separator has over fifty years of experience building pressure vessels to ASME Code. All Penn Flash Separators are constructed to the ASME Code Sec. VIII, Div. I.
Features
Smaller Size: Replaces larger flash tanksSaves Money: Returns valuable BTU's in flash steamPre-engineered Design: Convenient charts for easy selectionQuality Construction: Built to the ASME Code Sec. VIII, Div. 1
Specifications Intended Application
Tanks
Specifications Media Separated
Steam
Specifications Separator Type
Flash